Common Questions
常見問題
常見問題
常見問題
Common Questions
智能火焰識別監控方案
智能河道監控系統方案
智能火車車廂號識別監控系統
化工廠智能監控安裝方案
餐飲業智能監控系統方案
煤礦安全監控系統
智慧農業監控系統安裝方案
成都門禁系統安裝
酒店監控系統安裝方案
危化品工廠防爆監控安裝
河道水位遠程監控安裝
森林防火監控系統方案
連鎖店安防監控解決方案
汽車4S店安防解決方案
養殖場監控系統安裝方案
停車場出入口監控管理系統
大型商場監控系統安裝方案
塔吊機防碰撞安全監測系統
老舊小區監控系統工程安裝
高空拋物監控安裝方案
智慧車棚安防監控系統安裝
機房監控系統設計方案
學校監控安裝方案
工廠監控安裝方案
倉庫安防監控安裝方案
別墅監控安裝方案
連鎖店監控安裝方案
視頻傳輸產品3
智能算法服務器/智能視頻監控算法服務器
智能人形報警全彩槍式監控攝像機(ZA-Q69-2AWS)
AI智能警戒攝像機(ZA-B69/Q69-3A-I)
AI智能人形分析報警紅外半球監控攝像機
AI智能人形報警下掛全彩槍式監控攝像機
AI智能警戒防爆攝像機
智能算法分析盒子/邊緣計算盒子
??滴炇疌6TC家用云臺監控攝像頭帶移動偵測電話提醒
AI智能人形分析監控室外槍式攝像頭
螢石1080P200萬高清云臺網絡攝像機
???00萬日夜型紅外高清半球網絡攝像機
西數紫盤 高速安防監控專用硬盤2T/4T/6T/8T監控錄像存儲專用
監控錄像存儲專用希捷硬盤 2T/4T/6T SATA接口硬盤
???寸球機頂裝支架
海康威視熱成像雙光譜智能球型攝像機
??低暉岢上駜x智能人體測溫筒機
海康威視智能人體測溫聲光半球熱成像儀
??低暿殖秩梭w測溫熱成像儀
??低暠趻焓紻C12V電源適配器
海康威視300 萬低照度20倍光學紅外網絡高清高速智能球機
??低?00萬混合補光網絡高清一體化云臺筒型AI人臉抓拍攝像機
DS-96000系列NVR&解碼上墻一體機
螢石C3C 200萬高清全彩夜視PoE攝像機
??低?寸球機支架
DS-96000系列128/256路NVR
500萬 1/3” CMOS ICR日夜型筒型網絡攝像機
???寸球機室內嵌入式支架
??当O控拾音器
螢石C3Wi 200萬超清全彩AI雙向語音通話無線監控攝像頭
NVR 解碼上墻一體機
4寸球機墻面短壁裝支架
200萬像素8寸光學防抖激光網絡高清高速智能球機
300萬星光級紅外陣列筒型網絡攝像機
微間距LED全彩監控夜間顯示屏_電視墻
監控系統LCD液晶顯示屏_電視墻_拼接屏
監控系統液晶拼接屏_電視墻_控制器
海康螢石無線wifi高清1080P壁掛式夜視智能安防家用報警監控攝像機
海康螢石高清云臺網絡移動偵測報警家用1080P安防監控攝像機
200萬星光級紅外移動偵測陣列筒型槍機高清網絡攝像機
400萬星光級紅外移動偵測陣列筒型槍機高清網絡攝像機
400萬紅外高清網絡高速變焦智能球型機
200萬紅外高清網絡高速變焦智能球型機
200萬星光級日夜型高清網絡半球型攝像機
服務熱線:
13308234525
監控安裝教程_攝像頭怎么安裝
時間:2020-06-24 來源:萬全安防監控公司 瀏覽:2498次
監控安裝教程_監控攝像頭怎么安裝
監控攝像頭安裝首先要了解監控攝像頭的網絡環境及如何組網。這也是大多數人對監控安裝不太明白的地方。今天我們就簡單的說說監控攝像頭的安裝教程。
監控攝像頭安裝準備工作
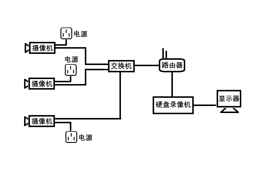
小型視頻監控系統組網比較簡單,需要的設備有:監控攝像頭、交換機、路由器、網線及一些基本安裝工具,包括網線鉗、水晶頭、剝線刀、測線儀等。
網線水晶頭接線方法
網線用剝線刀將外皮剝掉,剝掉外皮后可以看到有8條顏色不同的線,將它們理順拉直,然后預留出10-15mm左右剪平。網線排列線序依次為:橙白,橙,綠白,藍,藍白,綠,棕白,棕”,排列好之后插入水晶頭內。注意水晶頭內部有8個線槽,每根線對應一個線槽(一定要卡緊)。然后用網線鉗將水晶頭夾好。依照上述方法將網線兩頭做好,可以用測線儀測試一下,線路是否通暢。
監控攝像頭組網
小型視頻監控系統一般不需要太復雜的組網。監控攝像頭與交換機用網線連接,網線一頭接交換機,另一頭接攝像頭的網線接口。交換機應預留一個接口作為主網線接口。主網線接口接入從路由器LAN口出來的網線。交換機的接口數量視攝像頭的數量而定。攝像頭數量加1個主網線接口就是交換機的接口數量。

硬盤錄像機接法
硬盤錄像機的網線口接入路由器的LAN口,硬盤錄像機的VGA接口接顯示器的VGA接口。接好之后將攝像機、硬盤錄像機通電,在硬盤錄像機的通道設置里面添加前端監控攝像頭即可。
監控攝像頭調試根據硬盤錄像機的品牌差異,有細微的區別,根據硬盤錄像機提示操作即可。
